中盐化工获得实用新型专利授权:“一种电石炉的炉气余热回收利用系统”
作者:小微
发表于:2025年04月25日
浏览量:56309

图片来源于网络,如有侵权,请联系删除
证券之星消息,根据天眼查APP数据显示中盐化工(600328)新获得一项实用新型专利授权,专利名为“一种电石炉的炉气余热回收利用系统”,专利申请号为CN202421578595.4,授权日为2025年4月25日。
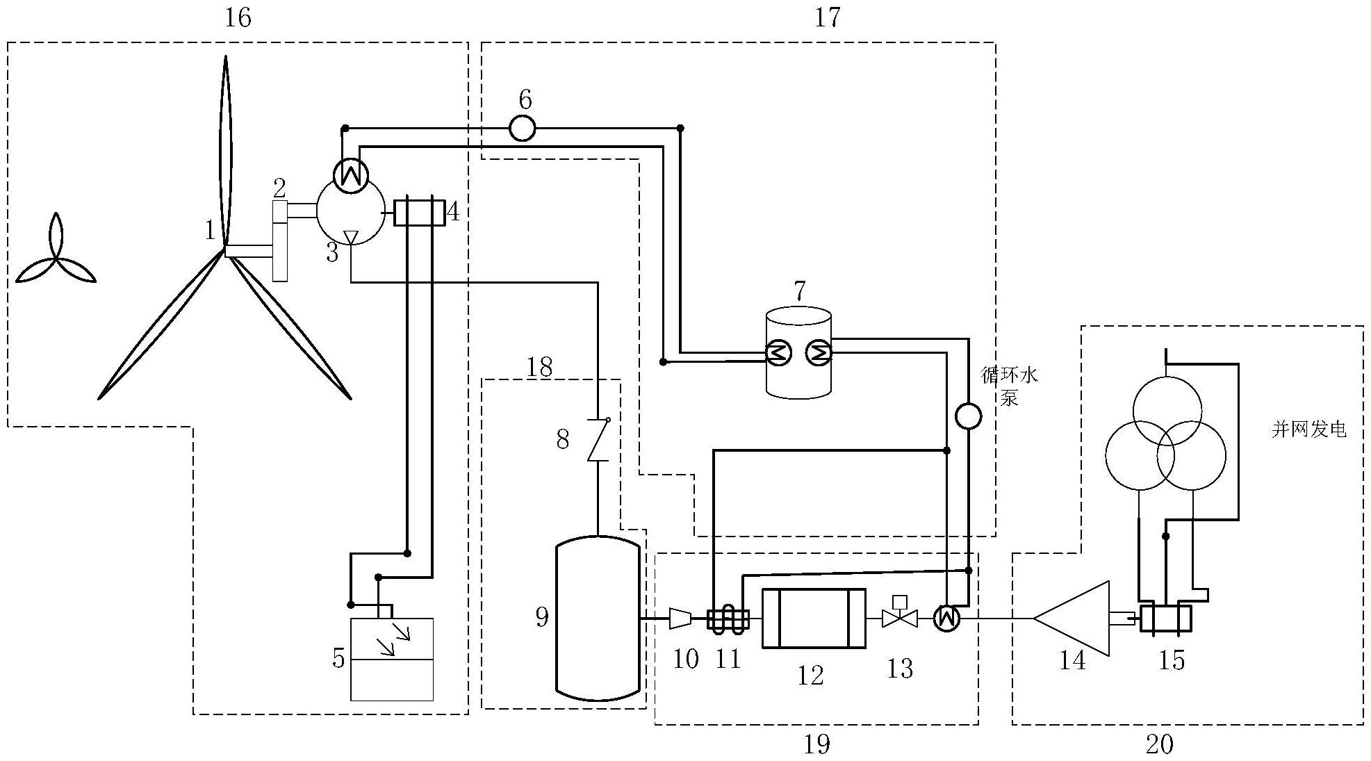
专利摘要:本实用新型公开了一种电石炉的炉气余热回收利用系统,其包括汽化烟道、第一汽包、余热锅炉、除尘器、第一省煤器、软水箱和除氧器;电石炉的排气口与余热锅炉的进气口通过汽化烟道连通,余热锅炉的排气口与除尘器的进气口通过第一管线连通,除尘器的排气口与第一省煤器的进气口连通,第一省煤器的排气口上连通有排气管线;软水箱的出口与除氧器的进口连通,除氧器的出口与第一汽包的进水口通过第二管线连通,第二管线的中部与第一省煤器的进水口连通,第一省煤器的出水口与余热锅炉的第二省煤器的进水口连通;第一汽包的出水口与汽化烟道的进水口通过第三管线连通,在第三管线上设有循环水泵,汽化烟道的蒸汽出口与第一汽包的进气口连通。
今年以来中盐化工新获得专利授权15个,较去年同期增加了87.5%。结合公司2024年年报财务数据,2024年公司在研发方面投入了3.36亿元,同比减5.22%。
数据来源:天眼查APP
以上内容为证券之星据公开信息整理,由智能算法生成(网信算备310104345710301240019号),不构成投资建议。
