南大环境获得发明专利授权:“一种基于厌氧氨氧化技术的脱氮系统”
作者:小微
发表于:2025年05月31日
浏览量:68527

图片来源于网络,如有侵权,请联系删除
证券之星消息,根据天眼查APP数据显示南大环境(300864)新获得一项发明专利授权,专利名为“一种基于厌氧氨氧化技术的脱氮系统”,专利申请号为CN202310949081.9,授权日为2025年5月30日。
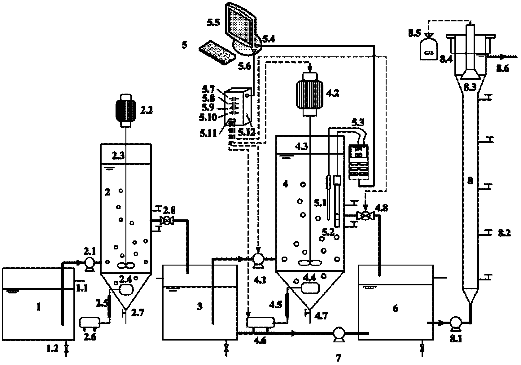
专利摘要:本发明提供一种基于厌氧氨氧化技术的脱氮系统,包括厌氧氨氧化区、硝化反硝化区、交流电源和两组电极板,厌氧氨氧化区和硝化反硝化区之间设置有两性离子交换膜;两组电极板分别设置在厌氧氨氧化区、硝化反硝化区内,并与交流电源连接,形成交流电场;硝化反硝化区内进行硝化反应生成亚硝酸氮,硝化反硝化区内的铵根和亚硝酸根通过两性离子交换膜进入厌氧氨氧化区进行厌氧氨氧化反应,厌氧氨氧化生成的硝酸根通过两性离子交换膜进入硝化反硝化区进行反硝化反应,被还原为亚硝酸氮和氮气,如此循环实现脱氮作用。与传统脱氮工艺相比,本发明具有节能、节碳和减污泥等特点,且设计合理,结构简单,可实现污水的高效脱氮,实用性强。
今年以来南大环境新获得专利授权22个,较去年同期增加了340%。结合公司2024年年报财务数据,2024年公司在研发方面投入了5983.39万元,同比增5.4%。
数据来源:天眼查APP
以上内容为证券之星据公开信息整理,由AI算法生成(网信算备310104345710301240019号),不构成投资建议。
