格力电器获得发明专利授权:“一种频率放大装置及便携式低频振动检测器”
作者:小微
发表于:2025年06月11日
浏览量:63654

图片来源于网络,如有侵权,请联系删除
证券之星消息,根据天眼查APP数据显示格力电器(000651)新获得一项发明专利授权,专利名为“一种频率放大装置及便携式低频振动检测器”,专利申请号为CN202211138795.3,授权日为2025年6月10日。
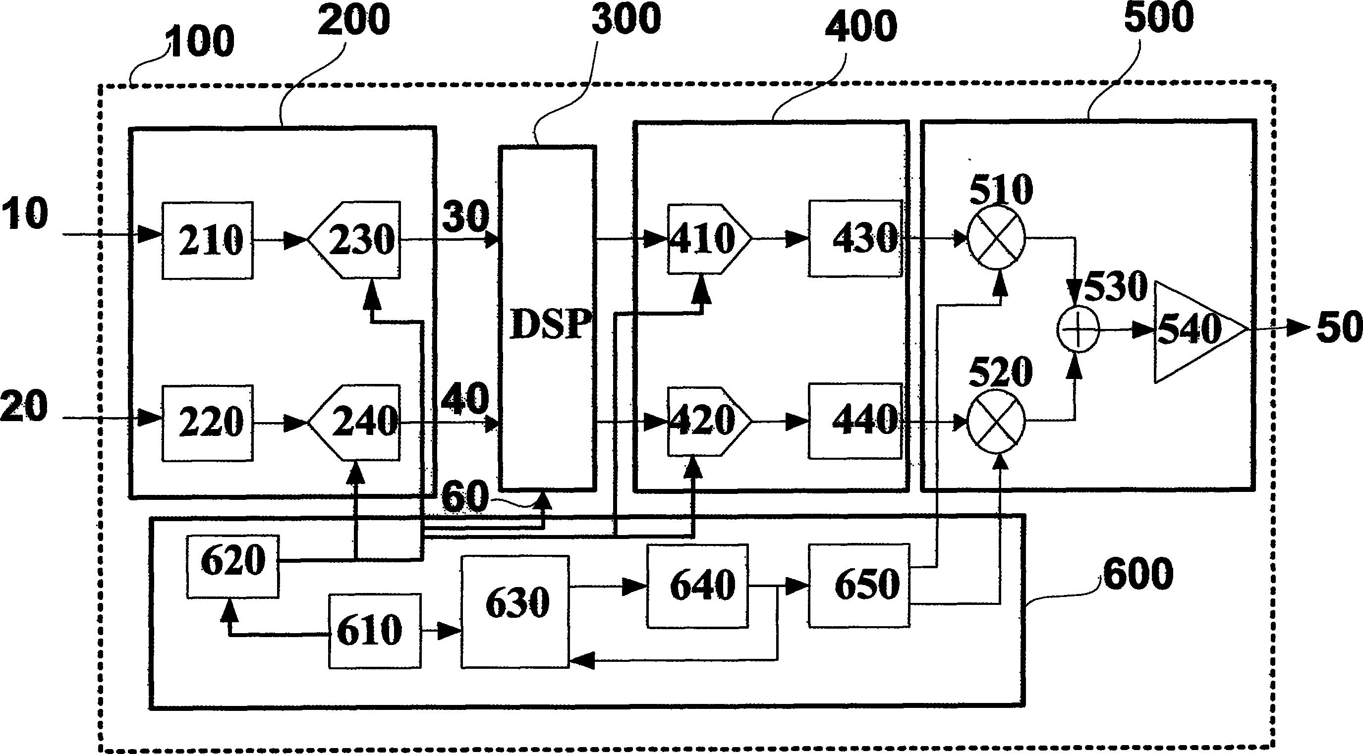
专利摘要:本发明涉及振动检测,尤其涉及一种频率放大装置及便携式低频振动检测器,包括:摆动件,第一输入端用于感应振动源产生的机械振动,第一输出端用于输出与振动源同频的摆动运动;电感线圈,设置在摆动件的第一输出端上,电感线圈设有相互独立的N匝,第一输出端位于磁场的正极和负极之间;当摆动件摆动一个周期时,至少M匝电感线圈能够先后依次切割磁场源产生的磁感线两次,且每切割一次产生一次电流段;N≥M≥2,N、M均为自然数;第一能量转换装置,第一能量转轴装置与电感线圈的两端电连接,第一能量转换装置的输出端将接收到的多次电流段转换为同样次数的机械振动,以提高对低频振动的检测精度和效率。

图片来源于网络,如有侵权,请联系删除
今年以来格力电器新获得专利授权2716个,较去年同期减少了5.5%。结合公司2024年年报财务数据,2024年公司在研发方面投入了69.04亿元,同比增2.1%。

图片来源于网络,如有侵权,请联系删除
数据来源:天眼查APP
以上内容为证券之星据公开信息整理,由AI算法生成(网信算备310104345710301240019号),不构成投资建议。
